
MIL-DTL-22442/35B
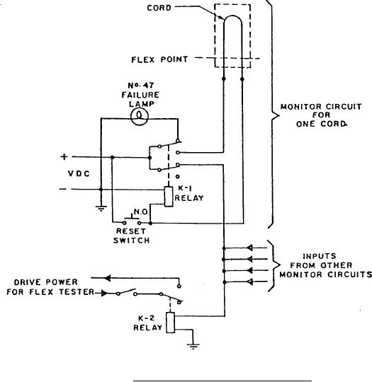
FIGURE 3. Monitor circuit for cord flex tester.
CHANGES FROM PREVIOUS ISSUE: The margins of this specification are marked with
asterisks to indicate where changes from the previous issue were made. This was done as a
convenience only and the Government assumes no liability whatsoever for any inaccuracies in
these notations. Bidders and contractors are cautioned to evaluate the requirements of this
document based on the entire content irrespective of the marginal notations and relationship to the
last previous issue.
Custodians:
Preparing activity:
Army - CR
Navy - AS
Navy - AS
(Project 5995-0128-14)
Air Force - 85
Review activities:
Air Force - 11
Air Force - 99
DLA - CC
8
For Parts Inquires submit RFQ to Parts Hangar, Inc.
© Copyright 2015 Integrated Publishing, Inc.
A Service Disabled Veteran Owned Small Business