
INCH-POUND
MIL-DTL-22442/61B(AS)
1 April 2000
SUPERSEDING
MIL-C-22442/61A(AS)
5 January 1998
DETAIL SPECIFICATION SHEET
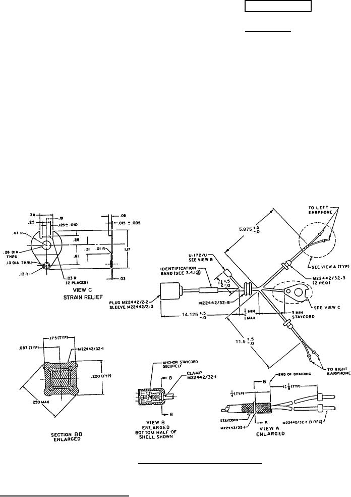
CABLE ASSEMBLY, AIRCRAFT AUDIO
This specification sheet is approved for use by the Naval Air Systems Command, Department
of the Navy. and is available for use by all Departments and Agencies of the Department of
Defense.
The requirements for acquiring the product described herein shall consist of this specification
sheet and the issue of MIL-DTL-22442 listed in the issue of the Department of Defense Index of
Specifications and Standards (DoDISS) specified in the solicitation.
*FIGURE l. Cable assemble P/N M22442/61-1.
AMSC N/A
1 of 4
FSC 5995
DISTRIBUTION STATEMENT A. Approved for public release; distribution is unlimited.